
新闻中心
变频串联谐振装置厂家
发布日期:2019-05-26 点击:1999次
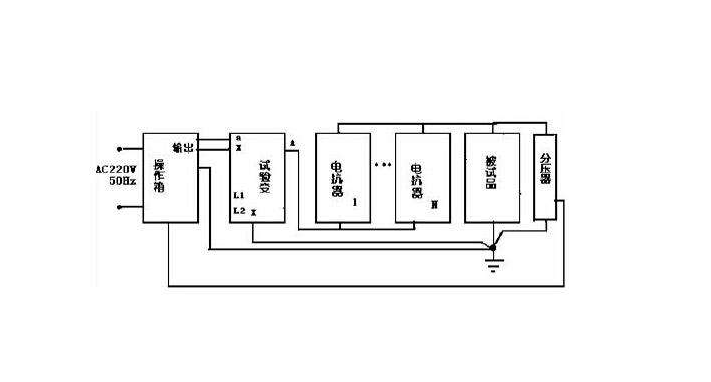
变频串联谐振装置
一、定义
在电阻、电感及电容所组成的串联电路内,当容抗XC与感抗XL相等时,即XC=XL,电路中的电压U与电流I的相位相同,电路呈现纯电阻性,这种现象叫串联谐振。当电路发生串联谐振时,电路的阻抗Z=√R2+XC-XL2=R,电路中总阻抗最小,电流将达到最大值。
二、危害性
发生谐振时,由于感抗和容抗相等,所以电感和电容两端的电压有效值相等,即:UL=UC。又由于其相位相反,因此这两个电压是相互抵消的。在电容或电感的电压有效值为:UL=UC=XLI0=ω0LIO=ω0LU/R。式中ω0L/R称为谐振电路的品质因数,它代表电压比。即UC/U或UL/U。
品质因数是衡量谐振电路特性的一个重要参数。如电路中电抗越大,电阻越小,则品质因数越高。因此电容或电感上的电压值将比外加电压大的多。一般电感、电容谐振电路的品质因数可达几十甚至几百。所以串联谐振又叫电压谐振。在电力系统中,串联谐振将会产生高出电网额定电压数倍的过电压,对电力设备的安全造成很大危害。
在R-L-C串联电路中,出现线路端电压和电流同相位的现象叫串联谐振。
湖北四方国瑞电力控股有限公司生产工频串联谐振升压装置(CVT校验用)、工频交流耐压谐振装置、变频谐振耐压试验装置,广泛用于各种高压交联电缆、变压器、发电机、GIS开关、电动机等设备的交流耐压试验。该装置拥有多项关键的国家专利技术,加上引进的部分国际先进技术,设备整体达到了国际先进水平。全傻瓜式操作,全自动试验。
变频串联谐振装置产品使用中的注意事项
1、谐振电源产品大多都是高压试验设备,要求由高压试验专业人员使用,使用前应仔细阅读使用说明书,并经反复操作训练。
2、操作人员应不少于2人。使用时应严格遵守本单位有关高压试验的安全作业规程。
3、为了保证试验的安全正确,除必须熟悉本产品说明书外,还必须严格按国家有关标准和规程进行试验操作。
4、各联接线不能接错,特别是接地线不能接错。否则可导致试验装置损坏。
5、本装置使用时,输出的是高电压或超高电压,必须可靠接地,注意操作安全距离。
四方国瑞电力,是专业生产变频串联谐振装置的厂商。其串联谐振产品稳定性、可靠性高,自动调谐功能强大,支持多种试验模式,系统人机交互界面友好,保护功能完善。


各种不同的厂家都要不断的提高自身的实力,对于变频串联谐振装置厂家来说也是如此,能够真正的找到了正确的方法,做好对自我实力的提升工作,那么在面对竞争的时候才会有更多的机会。
提高技术
想要更好的提高变频串联谐振装置厂家的竞争力,我们就必须要有核心的技术。你在技术方面处在领先的位置,这样才能够让整个市场更加的认可,对于未来的发展来说也会有更多的好处,所以真正的去做好技术是提高竞争力非常重要的方面,我们必须要把这些工作都做得很好。
做好经营管理
变频串联谐振装置厂家有了好的技术只是其中的一个方面,要更好的利用技术,我们就必须要做好经营管理工作,设备的研发到进行生产,再到后来的销售,这些方面都是非常重要的事情,必须要提前来做好一些相关的工作。
1、
提高变频串联谐振装置厂家技术,这是我们提高竞争力非常重要的方法,但是有的厂家在这个过程中他们并不清楚,我们要如何来做好对技术方面的提升,能够正确的去了解到了一些实际的内容之后,那么对于今后来说才会很好。
独立的研发团队
、想要更好的提高变频串联谐振装置厂家的技术,我们就应该拥有独立的研发团队,研发团队最好能够不断的进行深造,提高自身的水平和实力,并且在这个过程中能够坚持下来,这样才能够更好的提高技术。
做好市场的认识
不同的阶段市场的需求是不一样的,而且行业的技术也处在不同的阶段,我们能够真正的做好了对这个方面的认识之后,那么对于整个的市场也会有个更多的了解,今后才能够给我们带来了更多的保障。在做这件事情的过程中,需要停下来考虑到了这些实际的方面。

2、
获取信息的途径有很多的方面,我们想要知道变频串联谐振装置厂家,那么也可以通过网络来了解,只是在这个过程中,你需要知道自己所使用的这种方式,以及最终实现的结果,这一点和我们之间有着极大的关系。
网络上的信息很多
想要知道变频串联谐振装置厂家,完全可以通过网络来进行了解,这里可以给我们提供最新的一些清单的情况,让你提前做好相应的准备,这样才能够更好的去提高自身的资质。
学会分辨信息的真假
网上的信息虽然很多,但是真真假假之间,如果你没有认真的进行分辨,有些时候会让自己受到影响,能够真正的学会正确的方法,并且分辨信息的真假情况,那么你才能够更好的去进行准备,让自身提升资质等级的过程中变得更容易,也能够得到更多保障。

3、
越是比较有实力的公司,他们就会真正的了解变频串联谐振装置厂家,这是整个公司发展的过程中非常重要的一部分,有的人可能并不清楚了解到了这些方面的情况,对于我们今后的发展到底都有哪些影响。
符合国家的规定
一个公司想要提高自身的资质,那么你就必须要按照国家的规定来做好相关的准备,拥有对应的设备,并且能够拥有相应的人才。挺想知道变频串联谐振装置厂家的具体情况,我们在准备的过程中也能够有所对应。
促进自身的发展
资质等级越高的公司,能够得到大家认可的程度就会越高,在面对这种情况的时候,我们必须要通过多种不同的方式,提前做好变频串联谐振装置厂家的了解,并且不断的提高自身的资质,这样才能够拥有更多机会。提高资质之后,我们会拥有更多的可能,对未来的整个发展会有一定的保障。

4、
很多的人在了解信息的过程中,他们都会通过网络,不少的人想要知道变频串联谐振装置厂家,同样也会通过网络的这种方式,只是有的人并不清楚为何大家要通过网络来了解,没有选择其他的方式,这种方式有哪些优势?
更加的方便
网络可以给我们提供各种不同的信息,我们想要通过网络了解变频串联谐振装置厂家,根本就不需要去任何的地方,只要在家里面或者在公司当中都可以对这方面的信息有所了解,这样你就能够真正的按照上面进行准备。
知道最新的情况
时代在不断的发展,很多东西都发生了变化,变频串联谐振装置厂家也会有一定的改变,而你通过网络来不断的关注这些信息的时候,就可以知道这些方面的变化。及时的根据整个的变化,做好了一些对应的调整,然后才能够更好的提高自身的资质,这个方面其实非常的关键。

5、
提前做好准备,很多的事情才能够得到更多的保障,当人们在关注变频串联谐振装置厂家,并且想要按照这个上面的设备进行准备的时候,到底要如何才能够做得更好?提出具体的方式和办法都有哪些?
知道设备的具体情况
申请不同的资质,我们需要的是变频串联谐振装置厂家是不一样的,能够正确的去了解这些具体的情况之后,我们就有了自己准备的方向,这一点对于我们每个人来说都是非常重要的事情,所以在做的过程中,必须要停下来了解到具体的内容。
了解整个的行情
既然我们能够知道变频串联谐振装置厂家单反,就应该知道这些设备的具体的市场行情,节后才能够根据这个方面来完成采购。每个公司的发展都是一个循序渐进的过程,但是在这个过程中必须要不断的坚持,然后才可以得到很好的结果,否则对自身来说会有影响。

6、
信息的真假对于我们来说是非常重要的,尤其是在当下信息爆炸的时代当中,如果你所获得的变频串联谐振装置厂家本身就是错误的,即便花费了很多的时间进行准备,那么也根本就没有办法符合国家的要求,不能够更好的提高自身的资质。
通过官方的渠道
当你在获取变频串联谐振装置厂家的过程中,信息渠道必须要是官方的,只有当你获取的这个信息的渠道非常官方的办法,那么这些方面的信息对于我们来说才会更有保障。一个人在做的过程中,必须要提前来了解到了这些实际的内容,并且能够根据到的这个方面来认识。
做好正确的判断
在获得变频串联谐振装置厂家之后,不要直接就按照清单上进行采购,而是要正确的了解,认真的做好判断,真正的知道了其中的真假情况,这样才可以让接下来的事情更容易。

7、
提前知道变频串联谐振装置厂家,这对于企业的发展来说是非常重要的,有些企业能够真正的考虑清楚,但是有些地方可能并不知道为何要提前了解清单的情况,具体的原因有都有哪些?
慢慢的准备
企业在发展的过程中是一个过程,他们不可能按照清单把所有的设备直接采购,而是需要一个循序渐进的过程,我们能够真正的去了解到了这些方面,那么你才能够在这个过程中得到了很多,所以不管是谁在做的过程中,我们都应该真正的去关注到了这些。
找到正确的方向
提升资质等级是非常重要的,我们能够提前了解变频串联谐振装置厂家,然后才能够找到具体的方向,这些对于每一个地方来说都格外的重要,所以在做的过程中需要真正的去考虑到这些实际的内容,然后把这些相关的工作都做得很好。

8、
正确的认识一件事情,然后才能够得到更好的结论,当我们在关注变频串联谐振装置厂家的过程中,到底要如何来认识这些方面的东西,又如何来认识社会当中的这些情况,能够真正的去考虑清楚之后,你才能够有个更好的选择。
了解设备的基本功能
娱乐行业使用的设备虽然大同小异,但还是会有一定的差别,我们能够真正的了解变频串联谐振装置厂家当中这些设备的具体功能,这样我们在今后用的过程中才会知道自己是否有需求,这一点是最为基础的内容。
结合自身的生产
每个企业在进行生产的过程中,我们必须要真正的去考虑到了变频串联谐振装置厂家,能够真正的把这上面的设备还有自身的生产结合起来,那么接下来对提升资质来说都会更有帮助,所以希望大家都能够提前的做好这些准备。
9、
通过网络来了解变频串联谐振装置厂家的时候,需要找到比较正确的地方,然后才能够获得准确的信息,对于今后来说也会有一定的帮助,但是有的人在获取信息的过程中,他们并不知道一些具体的方法,所以可能会影响到接下来的结果,这个方面需要我们都有所认识。
官方网站
国家相关的部门有官方网站,他们会公布各种不同的变频串联谐振装置厂家信息,你能够真正的从这种官方的正规途径来获得消息,这样所得到的消息会更加的准确,也会更加的及时,对于我们来说会起到作用。
在论坛当中讨论
当你从国家的官方网站获得了变频串联谐振装置厂家之后,其实还可以加入一些论坛,在这里可以和同行业的人来进行一些适当的讨论,也许你会在这个过程中得到更多新的信息,对于今后整个企业的发展来说都会有一定的作用,这一点还是要更好的关注。


我们严格执行《售后服务承诺书》,我们深信优质、系统、全面、快捷的服务是事业发展的基础。经过多年的不断探索和进取, 我们形成了"以客户为核心、以质量为企业的生命"的服务理念。并以严格的管理、先进 的技术创建国内先进的服务企业为目标,制 定了"规范管理制度,严格过程控制,保证产品质量,达到顾客满意" 的质量方针,坚持"用户第一"的原则,构建良好的销售服务体系, 为客户提供优质的售前、售中及售后服务!
尊敬的的用户,不论您有何种需求
只要您拨打四方国瑞电力统一服务热线 027-61903638 剩下的事有我们来做
我们的服务专员将会给您提供专业的产品咨询和技术解答
了解您的诉求,建立产品服务记录,并与您协商确定售后服务方式
如有需要,我们会第一时间安排专业的技术工程师按与您约定的时间准时到达试验现场
工程师将向您详细地讲解产品的工作原理和实验操作步骤
工程师将现场指导您完成整个试验过程,并对您提出的技术问题给予专业的解答
工程师还会为您购买的四方国瑞电力产品进行全面检测,如有故障,将一并解决
服务完成后请您对我们的服务提出宝贵的意见或建议,服务信息将同步到售后服务中心
售后服务中心将积极跟进服务进度,并定期跟踪回访。