
技术天地
大电流发生器工作原理使用方法
发布日期:2017-09-26 点击:2588次
一般频率为50HZ开关,电流互感器或其他电器设备在出厂之前,都需要进行测验,以判断产品是否能够出厂,而大电流发生器则是专门对此类电气设备进行升流及负载试验的准用仪器,广泛应用于发电厂、变配电站、电器制造厂及科研、试验室等单位,是这些企事业单位必不可少的设备,本文就简单阐述下大电流发生器的工作原理及使用方法。
大电流发生器一般由仪表指示灯板和操作板组成,仪表指示灯板分大、小量程的两块电流表和大小量程的选择开关(钮子开关),绿色指示灯指的是电源信号,红色指示灯指的是工作信号。操作面板由启动按钮 (绿色)、停止按钮(红色)以及工作系统组成。
该产品采用一次接线柱输入方式,下端有升流器二次输出大电流接线端(有开门接线式和不开门接线式。
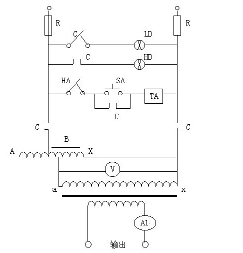
其工作原理为:

C-为常闭常开触点QA-为熔断器
LD-为电源指示灯HD-为升压指示灯
HA-为停止按钮SA-为升压按钮
TA-为交流接触线圈B-为调压器
T-为升流变压器V-为电压表
AL-为电流互感器
输入工作电源后,可通过调节调压器输出电压而获得试验所需的大电流。
使用方法为:在做大电流试验时,按本产品的电路图正确接好工作线路。根据输出电流的大小,选择好大、小量程开关的位置。先将调压器回到零,再按下起动测试到按钮,此时,手持调压器手柄顺时针方向慢慢旋转调压器的手轮并注视电流表,直到所需的电流值为止,试验到所定的值后立即将调压器手轮反时针方向回零,按下停止按钮,切断电源。
大电流发生器每个厂家的产品使用方式都大同小异,使用之前一定要做好接地工作并且熟读使用说明书,严格按照说明书上的方法操作。
文章来源:湖北四方国瑞电力控股有限公司 技术部
基本信息
企业名称:湖北四方国瑞电力控股有限公司
简 称:四方国瑞控股
地 址: 湖北省武汉东湖开发区光谷大道303光谷芯中心403栋
邮 编: 430023
官 网: www.electricitys.com
电 话: 027-61903638